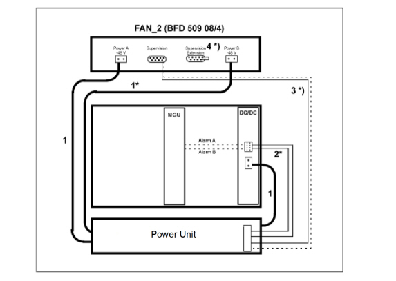
Connecting Power (-48V) to Fan Unit BFD50908/4
Two types of cables can be used to Power the Fan Unit. Single cables or Splitter cables.
- Single Cables: Connect the Power to the fan unit using cable 51305286, 5 meter long or 51305287, 12 meters long, see item (1) in Fig. see Figure Single cables to the Fan Unit BFD50908/4 and to 7U chassis.
- Splitter cables: Connect the Power to the fan unit using cable 50006938, 5 meter long or 50006937, 12 meters long, see item (1) in Fig. see Figure Splitter Cable to the Fan Unit BFD50908/4 and to 7U chassis.
Note: If Alarm handling is required, cables marked with *) are also
needed. For alarm cables and plugs, see MiVoice MX-ONE Classic with
Power Unit.
Note: If only one Power cable is connected to the Fan Unit, the
alarm on the Fan will be activated. This is not possible to re-configure.
To avoid the alarm in the Fan, feed the Fan unit with 2pcs of Power
cables or use the Splitter cables.
Figure 1. Single Cables to the Fan Unit BFD50908/4 and to 7U
Chassis

Figure 2. Splitter Cable to the Fan Unit BFD50908/4 and to
7U Chassis

↑